ABSTRACT:
Permanent magnet generator (PMG)-based wind energy conversion systems (WECSs) with battery units, have become a popular class of distributed generation units. These distributed generation units are typically operated using various types of controllers, including droop controllers. Existing droop controllers are designed to operate grid-side dc-ac power electronic converters (PEC) to ensure stable and reliable power production by a PMG-based WECS. The employment of battery storage units (to mitigate fluctuations in the power produced by a PMG-based WECS) introduces additional considerations for the design of droop controllers. Such considerations are due to the power available from battery units that is dependent on the state-of-charge (SOC). This paper proposes adjustments in the parameters (droop constants) of the droop control (operate the the discharge PEC) based on the SOC of the battery units. These adjustments are made to further support stable and reliable power delivery of the PMG-based WECS into the point-of-common-coupling (PCC). The proposed adjustments of droop constants are evaluated using a 7.5 kW grid-connected PMG-based WECS with 3.52 kW generator-charged battery storage units. Performance tests are carried out for step changes in the active and reactive power demands, changes in the wind speed, and grid-side disturbances. Test results show that the proposed correction of the droop constants is critical for maintaining a stable, effective, and accurate power delivery by the battery units, thus supporting the voltage/frequency stability at the PCC under different operating conditions.
1. Permanent
magnet generators
2. Wind
energy conversion systems
3. Battery storage systems
Droop control
B Distributed generation
SOFTWARE: MATLAB/SIMULINK
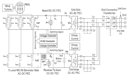
Figure 1. A Schematic Diagram For A Grid-Connected
Pmg-Based Wecs With Generator-Charged Battery Units [2]. The Notation Mchb
Denotes Modified Cascaded H-Bridge.
EXPECTED SIMULATION RESULTS:
Figure 2. Test Case 1: Changes In The Wind Speed
And Power Delivery To The Grid: (A) The Wind Speed, (B) The Frequency As
Measured At The Pcc, (C) The Voltage As Measured At The Pcc, (D) The Command
And Actual Active And Reactive Powers Injected Into The Grid, (E) The Command
And Actual Active And
Reactive
Powers Delivered By The Gs-Pec, (F) The Command And Actual Active And Reactive
Powers Delivered By The Ds-Pec, (G) The 3_ Currents Flowing From The Gs-Pec,
(H) The 3_ Currents Flowing From The Ds-Pec, And (I) The Soc, Mp2, And Mq2.
Figure 3. Test Case 2: Voltage And Frequency
Disturbance At The Pcc: (A) The Wind Speed, (B) The Frequency As Measured At
The Pcc, (C) The Voltage As Measured At The Pcc, (D) The Command And Actual
Active And Reactive Powers Injected Into The Grid, (E) The Command And Actual
Active And Reactive Powers Delivered By The Gs-Pec, (F) The Command And Actual
Active And Reactive Powers Delivered By The Ds-Pec, (G) The 3_ Currents Flowing
From The Gs-Pec, (H) The 3_ Currents Flowing From The Ds-Pec, And (I) The Soc,
Mp2, And Mq2.
CONCLUSION:
This
paper has presented a method to adjust the constants of a droop controller
operating a discharge PEC of battery units based on their SOC. The proposed
adjustments in droop constants are developed for battery storage systems that
are deployed in grid-connected PMG-based WECSs. Adjustments of droop constants
are intended to ensure that the power delivered by a storage system is maintained
close to its command as the SOC decreases. In addition, the correction of droop
constants improves the ability of the PMG-based WECS and its battery storage
system to meet their command power delivery, while ensuring the frequency and
voltage stability at the PCC. The performance and responses of the pro- posed
corrected droop constants have tested using a 7.5 kW grid-connected PMG-based
WECS that has a 3.52 kW bat- tery storage system under different operating
conditions. Test results for the PMG-based WECS with its battery storage system
have shown an encouraging ability to adjust the power delivered by the
grid-side and discharge PECs in response to changes in wind speed, power
delivery to the grid, and grid-side disturbances. These abilities have been
found insensitive to the wind speed, levels of power delivery to the grid, and/or
nature of disturbances on the grid side. Such features of the droop control
support its applicability.
REFERENCES:
[1]
IEEE Application Guide for IEEE Standard for Interconnecting Distributed
Resources With Electric Power Systems, IEEE Standard 1547.2- 2008, 2008.
[2]
S. A. Saleh and X. F. S. Onge, ``A new structure for PMG-based WECSs with
battery storage systems,'' IEEE Access, vol. 8, pp. 190356_190366, 2020.
[3]
S. Lakshminarayana, Y. Xu, H. V. Poor, and T. Q. S. Quek, ``Cooperation of
storage operation in a power network with renewable generation,'' IEEE Trans.
Smart Grid, vol. 7, no. 4, pp. 2108_2122, Jul. 2016.
[4]
Y. Geng, L. Zhu, X. Song, K. Wang, and X. Li, ``A modi_ed droop control for
grid-connected inverters with improved stability in the _uc- tuation of grid
frequency and voltage magnitude,'' IEEE Access, vol. 7, pp. 75658_75669,
2019.
[5]
M. Farhadi and O. Mohammed, ``Energy storage technologies for high- power
applications,'' IEEE Trans. Ind. Appl., vol. 52, no. 3, pp. 1953_1961, Jun.
2016


